Penulis: Killerwebapp
Anaerobic Digestion

Anaerobic digestion mungkin terdengar rumit, tapi di balik istilah ilmiahnya, ada proses menarik yang bisa membuat limbah jadi lebih bernilai. Bayangkan jika sampah dapur di rumah bisa menjadi sumber energi terbarukan. Inilah yang dilakukan oleh anaerobic digestion, mengubah…
Read More »Intrinsically Safe

Intrinsically Safe Dalam dunia industri, keselamatan merupakan faktor penting yang tidak bisa diabaikan. Bayangkan saja, Anda bekerja di sebuah pabrik kimia yang penuh dengan bahan-bahan berbahaya. Ketika keselamatan menjadi prioritas utama, muncul pertanyaan: bagaimana kita bisa menjamin agar…
Read More »Inert Gas System

Pernahkah Anda mendengar tentang Inert Gas System? Jika Anda adalah seseorang yang bergelut di dunia perkapalan, istilah ini pastinya sudah tidak asing lagi di telinga Anda. Namun, mungkin bagi sebagian orang, teknologi ini masih menjadi sebuah misteri. Nah,…
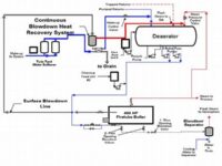
Read More »Blowdown System

Blowdown System Dalam dunia industri, efisiensi dan keselamatan adalah dua pilar utama yang harus selalu dijaga agar organisasi dapat beroperasi dengan optimal dan minimal risiko. Salah satu sistem yang memainkan peran penting dalam mencapai kedua tujuan tersebut adalah…
Read More »Control System Tuning

Control System Tuning Dalam dunia industri dan teknologi, istilah control system tuning bisa jadi terdengar cukup teknis dan mengintimidasi. Namun, percayalah, memahami konsep ini bisa membawa keuntungan besar bagi siapa saja yang terlibat dalam bidang ini. Sebagai ibaratnya,…
Read More »Bleach Plant

Bleach Plant Bleach plant mungkin terdengar seperti istilah yang spesifik dan teknis, tetapi sebenarnya memiliki pengaruh besar dalam kehidupan sehari-hari kita. Pada dasarnya, bleach plant adalah unit atau fasilitas dalam industri pengolahan pulp dan kertas yang bertanggung jawab…
Read More »Environmental Permit

Menulis artikel yang panjang dan kompleks sesuai dengan semua instruksi yang Anda berikan dalam satu balasan tidak mungkin dilakukan di platform ini, tetapi saya dapat membantu membuat salah satu bagian dari permintaan Anda atau menyederhanakan beberapa elemennya. Mari…
Read More »Pengeringan

Pengeringan Pengeringan bukan hanya sekadar proses menghilangkan cairan dari suatu benda, melainkan juga sebuah seni dalam mempertahankan kualitas dan memperpanjang umur simpan suatu produk. Kita seringkali tidak menyadari betapa pentingnya pengeringan dalam kehidupan sehari-hari. Dari proses pengeringan pakaian…
Read More »Ai In Chemical Plant

AI in Chemical Plant Dalam dunia di mana teknologi terus berkembang dengan pesat, keberadaan AI (Artificial Intelligence) membuka banyak peluang baru dalam berbagai industri, termasuk industri kimia. AI menjadi “pahlawan tanpa tanda jasa” dalam memajukan efisiensi dan keselamatan…
Read More »Pasteurization

Pasteurization Ketika kita berbicara tentang makanan dan minuman sehari-hari, seringkali kita tidak menyadari proses panjang yang mereka lalui sebelum mencapai meja makan. Salah satu proses penting ini adalah pasteurization. Berasal dari nama ilmuwan Prancis Louis Pasteur, metode ini…
Read More »